194
Kapitel 21
Schaltungen
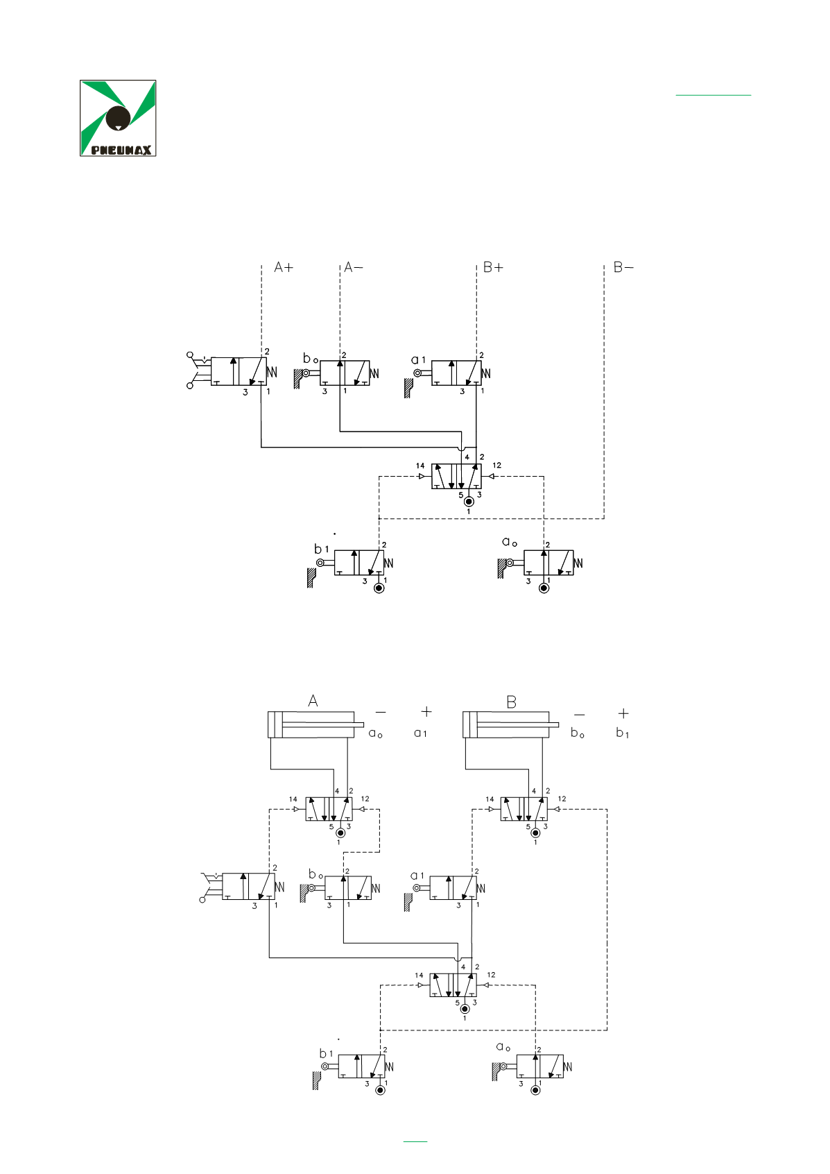
Nun müssen nur noch den Ventilen, welche die Zylinder steuern, die von den Aus-
gängen der Endlagenventile und vom START-Ventil ankommenden Signale gesendet
werden.
Nun kann das fertige Schaltbild gezeichnet werden.
Ora non rimane che inviare alle valvole che comandano i cilindri i segnali
provenienti dalle uscite dei fine corsa e dallo START.
237
A questo punto si può stendere lo schema completo.
AUTOMATISCH
Start
MANUELL
AUTOMATISCH
Start
MANUELL




